100 % durable ou 80 à 90 % ? Que choisir ?
De -15 °C à +40 °C. Situations météorologiques extrêmes. Un système d’eau chaude doit être capable de fournir le même niveau de confort quelle que soit la température extérieure. Ce n’est pas un problème avec une chauffe eau à gaz ou électrique. Elles peuvent fournir exactement la même quantité d’eau chaude à tout moment, quelles que soient les conditions météorologiques.
C’est différent lorsque vous utilisez des sources d’énergie durables. Avec une pompe à chaleur air/eau, c’est la température extérieure qui compte et avec un système solaire, c’est le rayonnement solaire et l’angle d’incidence.
Dans le cas d’un système d’eau chaude durable, vous devez calculer sa taille afin de fournir suffisamment d’eau chaude à tout moment. Par ailleurs, voulez-vous que 100 % de votre eau chaude provienne uniquement de sources renouvelables, ou vous contenterez-vous de 80 ou 90 % ?
Si on utilise la technologie de la pompe à chaleur, les 10 à 20 % restants représentent souvent un investissement financier et un espace d’installation beaucoup plus importants. Il est beaucoup plus économique de couvrir les périodes de grand froid avec une chaudière électrique ou à gaz. Outre la certitude d’un niveau de confort élevé et la réduction de l’espace d’installation nécessaire, cela présente également des avantages en termes de fiabilité opérationnelle et de continuité du système.
C’est ce qu’on appelle un système « hybride » : un système durable combiné à un système à gaz ou électrique. Une politique 100 % durable est bien sûr très intéressante, mais dans de nombreux cas, elle n’est pas réaliste. Un système hybride l’est généralement. Et si 5 entreprises passent à l’hybride, cela représente le même bénéfice climatique que 4 entreprises qui sont 100 % durables.

Nous fournissons des produits durables basés sur la technologie des pompes à chaleur et la puissance du soleil, en plus de nos produits électriques et à gaz. Cela nous permet de mettre au point un système qui constitue un investissement financièrement sain, qui réduit les émissions de CO2 et qui ne fait aucun compromis sur la fiabilité et le confort du système.
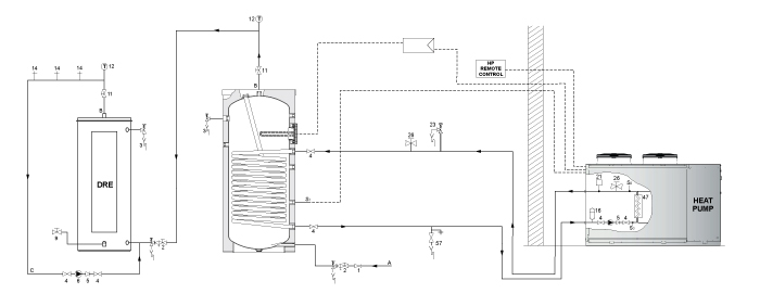
Exemple de système hybride

Cet exemple montre un système composé d’une pompe à chaleur complétée par une chaudière électrique pour maintenir la continuité du système.
C’est une solution abordable car ce système est dimensionné pour gérer les pics d’utilisation avec un réchauffeur électrique.
Enfin, une telle installation vous offre une sécurité de fonctionnement, car vous pouvez toujours accéder ou passer à l’autre appareil du système.
Besoin d’aide pour le dimensionnement ?

N’hésitez pas à contacter un de nos ingénieurs commerciaux. Ils sont à votre entière disposition et peuvent même se rendre sur place pour déterminer le système le mieux adapté à votre projet.
Ils calculeront pour vous les périodes d’amortissement, les possibilités de réduction des émissions de CO2 et l’efficacité des systèmes. Vous pourrez ainsi prendre une décision mûrement réfléchie et en toute connaissance de cause.
