Wat is dimensioneren, en waarom is het belangrijk?
Extreme weersveranderingen stellen eisen aan warmwatersystemen. Van -15°C naar +20°C in een week tijd – een gasgestookte of elektrische boiler kan hier goed mee omgaan en altijd dezelfde hoeveelheid warm water leveren, ongeacht de buitentemperatuur.
Duurzame energiebronnen zoals warmtepompen en zonneboilers zijn echter afhankelijk van de buitentemperatuur en zonnestraling. Daarom is het cruciaal om deze systemen goed te dimensioneren, zodat ze op ieder moment voldoende warm water kunnen leveren.
100% duurzaam warmwatersysteem, of 80 tot 90%? Wat kies je?
Bij duurzame warmwatersystemen moet je afwegen of je 100% duurzame energie wilt gebruiken, of genoegen neemt met 80-90%. Die laatste optie is vaak financieel voordeliger, omdat de laatste 10-20% vaak een grote investering vergt.
Een hybride systeem: duurzaam én betrouwbaar
Een hybride systeem, waarbij duurzame technologie zoals warmtepompen en zonneboilers worden gecombineerd met een gasgestookte of elektrische boiler, biedt een goede balans. Het is betaalbaar, verlaagt CO2-uitstoot en biedt de betrouwbaarheid en comfort van een traditioneel systeem.
Dimensioneren is de sleutel
Door warmwatersystemen goed te dimensioneren, kan een hybride systeem worden samengesteld dat financieel verantwoord is, de CO2-uitstoot verlaagt en toch geen concessies doet aan betrouwbaarheid en comfort.
Voorbeeld van een goed gedimensioneerd hybride systeem:
Een warmtepomp gecombineerd met een elektrische boiler kan piekgebruik opvangen, is betaalbaar en biedt bedrijfszekerheid doordat er altijd kan worden overgeschakeld tussen de twee toestellen.
Wij noemen dat een ‘hybride’ systeem: duurzaam gecombineerd met gasgestookt of elektrisch. 100% duurzaam is natuurlijk heel waardevol, maar in veel gevallen niet realistisch. Een hybride systeem meestal wel. En als 5 bedrijven overstappen op hybride, levert dat een even groot klimaatvoordeel dan 4 bedrijven die 100% duurzaam zijn.

Wat kan A.O. Smith betekenen?
Wij leveren duurzame producten op basis van warmtepomptechniek en de kracht van de zon naast onze gasgestookte en elektrische producten. Daardoor kunnen wij een systeem samenstellen dat financieel een verantwoorde investering is, CO2 emissies verlaagt en waarbij er geen concessies worden gedaan aan de betrouwbaarheid en het comfort van het systeem.
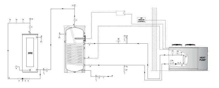
Voorbeeld van een hybride systeem

In dit voorbeeld zie je een systeem opgebouwd uit een warmtepomp aangevuld met een elektrische boiler om continuïteit in het systeem te houden.
Het is een betaalbare oplossing omdat deze installatie gedimensioneerd is om het piek gebruik af te kunnen vangen met een elektrische naverwarmer.
Tot slot geeft zo een installatie je bedrijfszekerheid, omdat je altijd bij of over kunt schakelen naar het andere toestel in het systeem.
Voorbeelden uit de praktijk
Groene Hotel

1 Enevator Air Standard APHP 30 SLN
1 DRE Plus 52-18
Een duurzame warmwatervoorziening met een hybride oplossing van een lucht/water-warmtepomp en een elektrische boiler.
Kalverhouderij

1 Enevator Air Standard AWHS 140 SLN
1 Enevator Aqua Booster WWHB 45
Hybride oplossing met een lucht/water-warmtepomp en water-naar-water-warmwateroplossingen.
Kun je hulp gebruiken bij het dimensioneren?

Neem gerust contact op met een van onze sales engineers. Zij kijken graag mee – ook op locatie – om te bepalen welk systeem het best passend is voor dit specifieke project.
Ze rekenen graag terugverdientijden, CO2 reductiemogelijkheden en systeem efficiencies voor jou uit. Zodat je weloverwogen en volledig geïnformeerd de beste beslissing kunt nemen voor je project.
