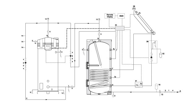
SGS solar system with ITE is installed in combination with an ITE storage tank with integrated heat exchanger. The collectors are connected to the heat exchanger and the available heat is transferred to the tank. If the temperature of the water in the SGS differs more than 5 degrees from the water in the ITE, the heat transfer from the ITE to the SGS starts up. If necessary, the SGS heats the water to draw-off temperature.
SGS – solar system with ITE
Features
- Fully room-sealed condensing high efficiency gas-solar water heater
- Automatic gas/air premix burning system including burner modulation
- Delivered with low-maintenance inert anodes
- Efficiency 97% (gross)
- NOx emission ≤ 30 ppm (dry – air free) – NOx class 5
- Whisper quiet operation (<45 dB(A) on 2 m distance from duct)
- Suitable in combination with ITE indirect water heaters up to 1024 litres
- For larger applications A.O. Smith developed the IT storage tanks up to 3000 litres
- Varying water temperature setting from 40°C to 80°C with use of week timer
- KIWA tested: Ready for 20% mixing with hydrogen (H2)
Advantages
- Extra solar contribution possible up to 40% compared to standard solar systems
- Maximum solar contribution through fully integrated intelligent solar controller, heat comfort guaranteed
- One control and display unit for the complete installation, easy fault diagnosis and computer controlled digital week timer and programmable for legionella purge cycle
Video
Options
- BMS interface for easy connection to a building management system, learn more…
- The SGS is suitable for combining hot water and heating, learn more...
SGS – solar system with ITE
A
Autocad Drawings
BIM Files
Certificates
Energy Labels
Flue Parts
Instruction Manuals
Parts
Product Fiches
REVIT Files
Spec Sheets
Autocad Drawings
BIM Files
Certificates
Energy Labels
Flue Parts
Instruction Manuals
Parts
Product Fiches
REVIT Files
Spec Sheets
Ecodesign Specifications
| Capacity Profile | Energy Efficiency Class | Energy Efficiency | |
|---|---|---|---|
| 28 | XXL | A | 91% |
| 30 | XXL | A | 91% |
| 50 | XXL | A | 91% |
| 60 | XXL | A | 90% |
| 80 | 3XL | 93% | |
| 100 | 3XL | 93% | |
| 120 | 3XL | 92% |
Service
Anyone who makes vital high-end equipment and considers user comfort a top priority must be able to guarantee and support the flawless operation of its products. Customer satisfaction throughout the life of the product. AO Smith offers an adequate service package: sizing, commissioning, service and maintenance.
FAQ
More information?
Please fill in the form below and we will contact you as soon as possible.
