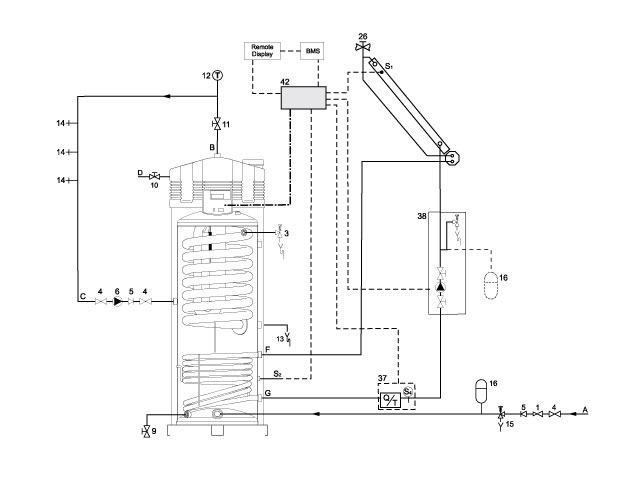
SGE is a compact installation with integrated solar heat exchanger. Apart from its excellent suitable size for restricted spaces, the SGE is also a very efficient appliance. The collectors are connected to the lower heat exchanger, and the heat is transferred from the collectors to the water. The upper heat exchanger afterheats, if necessary, until the water has reached the desired temperature. In this installation the solar contribution is fully utilized.
SGE
Features
- Fully room-sealed condensing high efficiency gas-solar water heater with integrated solar heat exchanger
- Automatic gas/air premix burning system including burner modulation
- Delivered with low-maintenance inert anodes
- Efficiency 96% (gross)
- NOx emission ≤ 30 ppm (dry – air free) – NOx class 5
- Whisper quiet operation (<45 dB(A) on 2m distance from duct)
- Varying water temperature setting from 40°C to 80°C with use of week timer
- KIWA tested: Ready for 20% mixing with hydrogen (H2)
Advantages
- Maximum solar contribution through fully integrated intelligent solar controller, heat comfort guaranteed
- One control and display unit for the complete installation, easy fault diagnosis and computer controlled digital week timer and programmable for legionella purge cycle
- Very small footprint because of integrated solar heat exchanger
Video
Options
- BMS interface for easy connection to a building management system, learn more…
- The SGE is suitable for combining hot water and heating, learn more...
Ecodesign Specifications
| SGE | Capacity Profile | Energy Efficiency Class | Energy Efficiency |
|---|---|---|---|
| SGE 40 | XXL | A | 90% |
| SGE 60 | XXL | A | 92% |
Service
Anyone who makes vital high-end equipment and considers user comfort a top priority must be able to guarantee and support the flawless operation of its products. Customer satisfaction throughout the life of the product. AO Smith offers an adequate service package: sizing, commissioning, service and maintenance.
FAQ
More information?
Please fill in the form below and we will contact you as soon as possible.
